ул.Симферопольская
дом 5, офис 9
Корзина
Корзина пуста
лекция 3 / ВИДЫ И ТИПЫ СХЕМ. Обозначение схем тип и вид
2. Виды и типы схем
Правила выполнения схем, условные графические изображения и обозначения их элементов установлены стандартами седьмой классификационной группы ЕСКД (ГОСТ 2.701-84 и последующие).
Классификация схем изделий всех отраслей промышленности, согласно ГОСТ 2.701-84 «Схемы. Виды и типы. Общие требования к выполнении», приведена в табл. 1.
Таблица 1
Виды и типы схем
| Признак классификации | Схемы | Обозначение |
| Виды схем в зависимости от видов элементов и связей | Вакуумные Гидравлические Деления Кинематические Оптические Пневматические Комбинированные Энергетические Газовые Электрические | В Г Е К Л П С Р Х Э |
| Типы схем в зависимости от основного назначения | Структурные Функциональные Принципиальные Соединений (монтажные) Подключения Общие Расположения Прочие Объединенные | 1 2 3 4 5 6 7 8 0 |
Наименование схемы определяется ее видом и типом. Примеры кодов:
схема электрическая принципиальная-Э3,
схема гидравлическая соединений - Г4,
схема электрическая соединений и подключений-Э0.
Структурная схема определяет основные функциональные части изделия, их назначение и взаимосвязи. Функциональные части изображают 1 на схеме в виде прямоугольников или иных плоских фигур с вписанными в них обозначениями типов элементов. Ход рабочего процесса поясняют линиями взаимосвязи со стрелками в соответствии с ГОСТ 2.721-74.
Функциональная схема поясняет определенные процессы, протекающие в отдельных цепях изделия или изделии в целом. Используется для изучения принципа работы изделия, а также при наладке, регулировке, контроле и ремонте изделия.
Принципиальная схема (полная) определяет полный состав элементов и связей между ними и дает представление о принципах работы изделия. Служит для разработки других конструкторских документов, например, чертежей печатных плат, монтажных схем, а также изучения принципов работы изделия при его наладке и эксплуатации.
Схема соединений (монтажная) показывает порядок соединения составных частей изделия, состав элементов соединений (проводов, жгутов, трубопроводов),места присоединений, ввода и вывода.
Схема подключения показывает внешние подключения изделия. Ею пользуются при разработке других конструкторских документов, а также для осуществления подключений изделий и при их эксплуатации.
Общая схема определяет составные части комплекса и соединения их между собой на месте эксплуатации. Ею пользуются при ознакомлении с комплексами, а также при их контроле и эксплуатации.
Схема расположения определяет относительное расположение составных частей изделия, а при необходимости также проводов, жгутов, кабелей, трубопроводов и т.п. Ее используют при разработке других конструкторских документов, а также при изготовлении и эксплуатации изделий.
Основное внимание в методических указаниях уделено средствам рационального графического изображения и оформления принципиальных схем, так как они наиболее сложны в исполнении и чаще других видов используются в курсовом и дипломном проектировании.
studfiles.net
ВИДЫ И ТИПЫ СХЕМ
17
ВИДЫ И ТИПЫ СХЕМ
4.13. Схема
Графический конструкторский документ, на котором показаны в виде условных изображений или обозначений составные части изделия и связи между ними (ГОСТ 2.102-68)
4.14. Вид схемы
Классификационная группировка схем, выделяемая по признакам принципа действия и связей составных частей изделия (ГОСТ 2.701-84)
На схеме одного вида допускается изображать элементы схем другого вида этого изделия, непосредственно влияющие на его функционирование, а также элементы схем другого изделия, необходимые для разъяснения принципа действия рассматриваемого изделия.
4.15. Тип схемы
Классификационная группировка схем, выделяемая по признаку их основного назначения (ГОСТ 2.701-84)
Виды схем
4.16. Электрическая схема
Схема содержащая в виде условных изображений или обозначений составные части изделия, действующие при помощи электрической энергии, и связи между ними (ГОСТ 2.701-84)

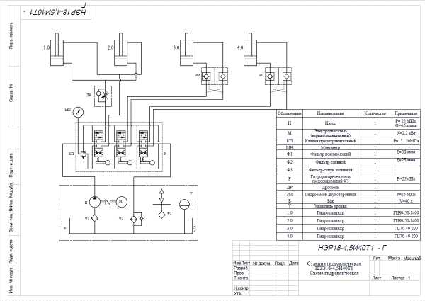
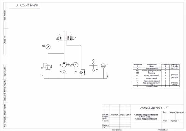
4.17. Гидравлическая схема
Схема, содержащая в виде условных изображений или обозначений составные части изделия, действующие при помощи энергии жидкости, и связь между ними (ГОСТ 2.701-84)



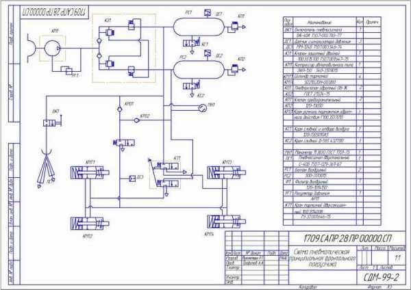
4.18. Пневматическая схема
Схема содержащая в виде условных изображений или обозначений составные части изделия, действующие при помощи энергии сжатого воздуха, и связи между ними (ГОСТ 2.701-84)


4.19. Газовая схема
Схема, содержащая в виде условных изображений или обозначений составные части изделия, действующие при помощи энергии сжатого газа, и связи между ними (ГОСТ 2.701-84)
4.20. Кинематическая схема
Схема, содержащая в виде условных изображений или обозначений механических составных частей изделия и связи между ними (ГОСТ 2.701-84)

4.21. Вакуумная схема
Схема, содержащая в виде условных изображений или обозначений составные части изделия, работающие в вакууме, и связи между ними (ГОСТ 2.701-84)

4.22. Оптическая схема
Схема, содержащая состав, расположение и связи оптических составных частей изделия по ходу светового луча и служащая для пояснения устройства и функционирования оптической системы изделия (ГОСТ 2.701-84)
Оптическая система (англ. optical system) — совокупность оптических элементов (преломляющих, отражающих, дифракционных и т. п.), созданная для преобразования световых пучков (в геометрической оптике), радиоволн (в радиооптике), заряженных частиц (в электронной и ионной оптике)[1].
Оптическая схема — графическое представление процесса изменения света в оптической системе.

4.23. Схема деления изделия на составные части
Схема, определяющая состав изделия, входимость составных частей, их назначение и взаимосвязи (ГОСТ 2.701-84)
Схемы деления изделия на составные части ( буквенное обозначение Е) разрабатывают для определения состава изделия
Уровень деления ( раскрытия) изделия на составные части зависит от сложности и специфики изделия и устанавливается разработчиком по согласованию с заказчиком.

4.24. Комбинированная схема
Схема, содержащая элементы и связи разных видов схем одного типа, относящихся к одному изделию
Типы схем
4.25. Структурная схема
Схема для получения общего представления об изделии, его основных функциональных частях, их назначении и взаимосвязях, применяемая при разработке схем других типов, а также эксплуатации изделия (ГОСТ 2.701-84)

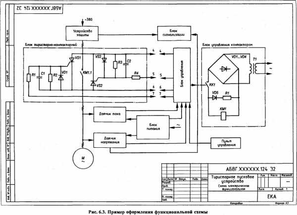
4.26. Функциональная схема
Схема для пояснения процессов, происходящих в изделии или его функциональных частях, применяемая при изучении принципа работы изделия, монтаже, его наладке, контроле и ремонте (ГОСТ 2.701-84)


4.27. Принципиальная схема
Схема для получения детального представления о принципе работы изделия, определения полного состава функциональных частей и связей между ними, применяется при разработке конструкторских документов, монтаже, наладке, контроле и ремонте изделия (ГОСТ 2.701-84)

4.28. Схема соединений
Схема для получения представления о видах, методах, средствах и местах соединения составных частей изделия, применяемая при разработке конструкторских документов, монтаже, наладке, контроле и эксплуатации изделия, включая его ремонты (ГОСТ 2.701-84)

4.29. Схема подключения
Схема для определения внешних подключений изделия, применяемая при разработке конструкторских документов, монтаже, наладке, контроле и эксплуатации изделия, включая его ремонты (ГОСТ 2.701- 84)


4.30. Общая схема
Схема для определения расположения составных частей комплекса и соединения их между собой на месте эксплуатации, применяемая при ознакомлении с комплексом, контроле и эксплуатации (ГОСТ 2.701-84)

4.31. Схема расположения
Схема для определения относительного расположения составных частей изделия и при необходимости связей между ними, применяемая при разработке конструкторских документов, монтаже, изготовлении и эксплуатации изделия (ГОСТ 2.701-84)

4.32. Объединенная схема
Схема, в которой совмещены схемы нескольких типов одного вида, относящихся к одному изделию
Примером объединенной схемы являются схема принципиальная и соединений (ГОСТ 2.701-84).
17
studfiles.net
Классификация схем и основные правила их выполнения
Поиск Лекций
Схема – графический конструкторский документ, содержащий составные части изделия и связи между ними в виде условных изображений или обозначений. Схема должна пояснять основные принципы действия и (или) последовательность процессов при работе устройства, механизма, прибора и т. д., а также указывать необходимые данные для проектирования, регулирования, контроля, ремонта и эксплуатации соответствующего изделия.
На схемах, как правило, используют стандартные условные графические обозначения. Если необходимо использовать не стандартизованные обозначения некоторых элементов, то на схеме делают соответствующие пояснения.
При выполнении схем следует добиваться наименьшего числа изломов и пересечений линий связи, сохраняя между параллельными линиями расстояние не менее 3 мм.
Виды схем и соответствующие им буквенные обозначения установлены в зависимости от видов элементов и связей, входящих в состав изделия. Они показаны в таблице 4.1.
Таблица 4.1 Виды схем и их буквенные коды
| п/п | Вид схемы | Буквенный код |
| Электрические | Э | |
| Гидравлические | Г | |
| Пневматические | П | |
| Газовые (кроме пневматических) | Х | |
| Кинематические | К | |
| Вакуумные | В | |
| Оптические | Л | |
| Энергетические | Р | |
| Деления | Е | |
| Комбинированные | С |
Под комбинированной схемой понимается один конструкторский документ, на котором выполнены схемы двух или более видов, выпущенные на одно изделие. Например, схема электрогидравлическая.
Типы схем и соответствующие им цифровые обозначения (коды) установлены в зависимости от назначения схемы и показаны в таблице 4.2.
Таблица 4.2 Типы схем и их цифровые коды
| № п/п | Типы схем | Цифровой код |
| Структурные | ||
| Функциональные | ||
| Принципиальные (полные) | ||
| Соединений (монтажные) | ||
| Подключения | ||
| Общие | ||
| Расположения | ||
| Объединенные |
Код схемы состоит из буквы, определяющий вид схемы, и цифры, обозначающий тип схемы, например, Э3 – схема электрическая принципиальная, Э4 – схема электрическая соединений. Полное обозначение схемы на изделие, например электрической функциональной в дипломном проекте имеет следующий вид:
ДПСО.1708.О411.160905.65.001Э2.
Структурная схема определяет все основные функциональные части изделия (элементы, устройства, функциональные группы),их назначение и взаимосвязи. Разрабатывается при проектировании изделия на стадии, предшествующей разработке схем других типов, и используется для самого общего ознакомления с изделием. Действительное расположение составных частей изделия не учитывают и способ связи (проводная, индуктивная, количество проводов и т. п.) не раскрывают. Построение схемы должно давать наглядное представление о последовательности взаимодействия функциональных частей в изделии. Функциональные части изображают на схеме в виде квадратов и прямоугольников с вписанными в них обозначениями типов элементов словами, специальными условными изображениями или при большом количестве функциональных частей проставляются порядковые номера, которые наносят справа от изображения или над ним. Допустимо использование стандартных условных графических обозначений. Ход рабочего процесса поясняют линиями взаимосвязи со стрелками (рис. 4.1, 4.2).
Рисунок 4.1 Простая структурная схема
На схемах простых изделий функциональные части располагают в виде цепочки в соответствии с ходом рабочего процесса: в направлении слева направо.
Схемы, содержащие несколько основных рабочих каналов, рекомендуется вычерчивать в виде параллельных горизонтальных строк. Дополнительные и вспомогательные цепи следует выводить из полосы, занятой основными цепями.
На схеме допускается указывать технические характеристики функциональных частей, поясняющие надписи и диаграммы (графики, осциллограммы), определяющие последовательность процессов во времени, а также параметры в характерных точках. Данные помещают рядом с графическими обозначениями или на свободном поле схемы.

Рисунок 4.2 Сложная структурная схема
Функциональная схема поясняет определенные процессы, протекающие в отдельных цепях изделия или изделия в целом. Используется для изучения принципа работы изделия, а также при наладке, регулировке, контроле и ремонте изделия (рис. 4.3, 4.4).
Для сложного изделия разрабатывают несколько функциональных схем, поясняющих происходящие процессы при различных предусмотренных режимах работы.
На схемах изображают функциональные части изделия (элементы, устройства, функциональные группы) и связи между ними. Графическое построение схемы должно наглядно отражать последовательность функциональных процессов, иллюстрируемых схемой. Действительное расположение в изделии элементов и устройств может не учитываться

.
Рисунок 4.3 Функциональная схема№1
Рисунок 4.4 Функциональная схема № 2
Функциональные части и связи между ними изображают в виде условных графических обозначений, установленных в стандартах ЕСКД. Отдельные функциональные части на схеме допускается изображать в виде прямоугольников. В этом случае части схемы с поэлементной детализацией изображают по правилам выполнения принципиальных схем, а при укрупненном изображении функциональных частей - по правилам структурных схем.
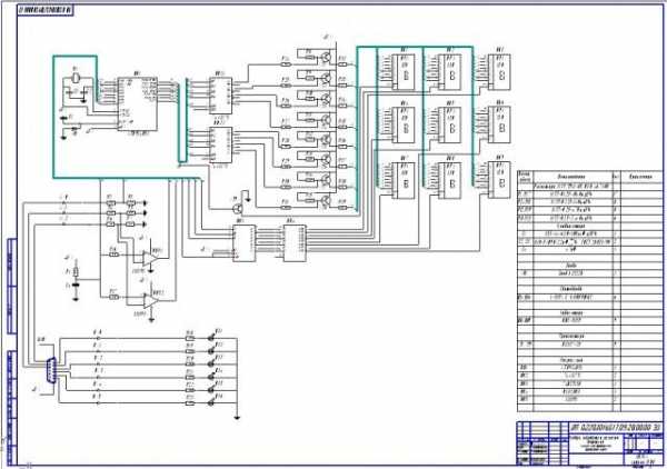
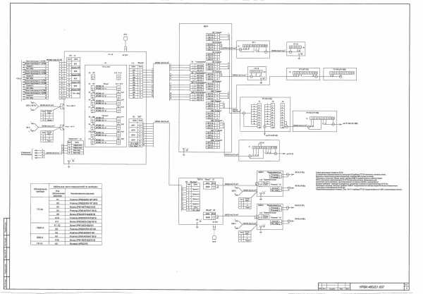
Принципиальная схема является наиболее полной электрической схемой изделия, на которой изображают все электрические элементы и устройства, необходимые для осуществления и контроля в изделии заданных электрических процессов, все связи между ними, а также элементы подключения (разъемы, зажимы), которыми заканчиваются входные и выходные цепи (рис. 4.5, 4.6).

Рисунок .4.5 Принципиальная схема
Рисунок 4.6 Принципиальная схема с одинаковыми каналами
Электрические элементы на схеме изображают условными графическими обозначениями, начертания и размеры которых установлены в стандартах ЕСКД. Элементы, используемые в изделии частично, допускается изображать не полностью, а только используемые части.
Схемы выполняют для изделий, находящихся в отключенном положении. В технически обоснованных случаях допускается отдельные элементы схемы изображать в выбранном рабочем положении с указанием на поле режима, для которого изображены эти элементы.
Условные графические обозначения элементов в устройстве выполняют совмещенным или разнесенным способом, т. е. в разных местах схемы с учетом порядка прохождения по ним тока.
Схема соединений (монтажная) показывает соединения составных частей изделия (установки) и определяет провода, жгуты, кабели, которыми осуществляются эти соединения, а также места их присоединений и ввода (разъемы, платы, зажимы и т. п.). Схемами соединений пользуются при разработке других конструкторских документов, в первую очередь чертежей, определяющих прокладку и способы крепления проводов, жгутов, кабелей в изделии, а также для осуществления присоединений. Схемы используют также при контроле, эксплуатации и ремонте изделий (установок) в процессе эксплуатации.
Схема подключенияпоказывает внешние подключения изделия. Схемами подключения пользуются при разработке других конструкторских документов, а также для осуществления подключений изделий и при их эксплуатации.
Общая схема определяет составные части комплекса и соединения их между собой на месте эксплуатации. Схемами пользуются при ознакомлении с комплексами, а так же при их контроле и эксплуатации.
Схема расположения определяет относительное расположение составных частей изделия, а при необходимости также проводов, жгутов, кабелей и т. п. Схемами расположения пользуются при разработке других конструкторских документов, а так же при эксплуатации ремонте изделий.
Объединенная схема – схема, которая в одном конструкторском документе объединяет схемы двух или нескольких типов, выпущенных на одно изделие, например, схема структурная, принципиальная и соединений. Иногда вместо схем выпускают в виде самостоятельных документов таблицы, содержащие сведения о расположении устройств, соединениях, местах подключения и другую информацию. Таким документам присваивают код, состоящий из буквы Т и кода соответствующей схемы. Например, код таблицы соединений к электрической схеме соединений – ТЭ4.
poisk-ru.ru











